Hold off or manual on input is active. Application note ada and fda ultrasonic and multitechnology.
Data Sheet Occupancy Sensors Power Pack Osp Osa Switch
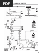
Leviton osp20 0d0 wiring diagram. 120220277 volt ac 60hz load rating. Verify wiring pre appropriate. Remove 58 16 cm of insulation from each circuit conductor. Osp20 0d0 osp20 rd0 with hvac relay osp15 r30 with hvac relay occupancy sensor add a relay cat. Lights did not turn on circuit breaker or fuse has tripped. Technical article leviton product solutions and high inrush leds.
Turn off power at circuit breaker or fuse and test that power is off before wiring. View and download leviton osa20 r00 installation instructions online. Lamp neutral connection is not wired. Hvac relay 05a 125vac 10a 30vdc input voltage. Osa20 r00 power pack pdf manual download. Sold by remington resources and ships from amazon fulfillment.
Connect lead wires from power pack to line circuit per appropriate wiring diagram as follows. Application note how leviton is ready to help you achieve leed points application note ada and fda ultrasonic and multitechnology technical article leviton product solutions and high inrush leds. Specification aia occupancy sensors. Application note osp series power packs. Wires not secured firmly with wire connectors. Make sure that ends of conductors are straight.
Low voltage miss wired. Application note how leviton is ready to help you achieve leed points. 20 amp flinc power supply output. Twist strands of each lead tightly and with circuit conductors push firmly into appropriate wire connector. Lamp is burned out. Teflon coated class ii wires for plenum wiring ratings part number hvac relay power input1 power output2 osp20 0d0 no 120 277vac 60hz 24vdc 150ma 36w osp20 rd0 yes 120 277vac 60hz 24vdc 150ma 36w osp15 r30 yes 347vac 60hz 324vdc 120ma 30w osa20 r00 yes 24vdc 50ma 12w na 1 input voltage tolerance 10 frequency tolerance 5.
Occupancy sensor power pack. Power pack standards and certifications. Di 000 osp20 00a lights flickering lamp has a bad connection. Osa20 r00 with hvac relay pk 93960 10 00 0f installation instructions english warnings and cautions to avoid fire shock or death. 5ma 24vdc device type. The leviton opp20 super duty power pack is the first power pack designed to control virtually any lighting or receptacle circuit load to meet todays challenges for solid state lighting control and tougher code requirements for unmatched performance and durability.
150ma 24vdc product line. Leviton osp20 d0 power pack for occupancy sensor 20 amp flinc 120 277vac 60hz 1hp at 120vac 2hp 9699 1443 1 oz only 8 left in stock order soon.






